介绍:
概述
GGD型交流低压配电柜适用于发电厂、变电站、工矿企业等电力用户的交流50Hz,额定工作电压380V,额定工作电流5000A的配电系统,做为动力、照明及配电设备的电能转换、分配与控制之用。
产品具有分断能力高、动热稳定性好、电气方案灵活、 组合方便、实用性强,结构新颖、防护等级高等特点。可作为低压成套开关设备的更新换代产品使用。
GGD型交流低压配电柜符合IEC439《低压成套开关设备和控制设备》,GB7251《低压成套开关设备》等标准
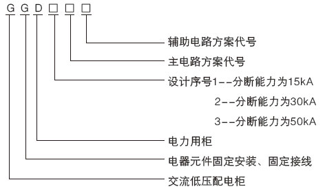
型号含义

正常使用环境
◆周围空气温度不高于+40℃,不低于-5℃。24h以内的平均温度不得高于+35℃。
◆户内安装使用,使用地点的海拔高度不得超过2000m。
◆周围空气相对湿度在***高温度为+40℃时不超过5 0%,在较低温度时允许有较大的相对湿度。(例如+20℃时为90%)应考虑到由于温度变化可能会偶然产生凝露的影响。
◆设备安装时与垂直面的倾斜度不超过5%。
◆设备应安装在无剧烈震动和冲击的地方,以及不足以使电器元件受到腐蚀的场所。
◆用户有特殊要求时与制造厂协商解决。
上一篇:GCK型低压抽出式开关柜
下一篇:XL-21型动力配电柜

